La norma TEMA constituye un referente global en la construcción de intercambiadores de calor de tubo y carcasa, ampliamente adoptada en sectores críticos como la industria química, petroquímica y de procesamiento mineral.
En este artículo, analizamos sus principales criterios técnicos, los factores que determinan su selección y aplicación, y cómo implementarlos eficazmente en proyectos industriales.
¿Qué es la norma TEMA?
TEMA (Tubular Exchanger Manufacturers Association) es una asociación técnica fundada por fabricantes líderes a nivel mundial, cuyo objetivo es estandarizar el diseño, fabricación y especificación de intercambiadores de calor de tubo y carcasa (STHE).
Dicha norma se enfoca en los aspectos específicos de la transferencia de calor, la accesibilidad para mantenimiento, la robustez para servicios industriales severos y la estandarización de terminología y tolerancias de fabricación.
En tal sentido, cualquier equipo marcado como TEMA-compliant cumple con un alto estándar de calidad y consistencia, y aunque su cumplimiento no es universalmente obligatorio por ley, en la práctica, es el estándar de facto.
Alcance de la norma TEMA
La norma TEMA (11ª edición, 2024) define su rango de aplicación en función de tres criterios:
- Diámetro interior máximo de carcasa: no superior a 100 pulgadas (2 540 mm)
- Presión de diseño máxima: 3 000 psi (20,7 MPa)
- Producto presión × diámetro nominal: ≤ 100 000 in·psi (≈ 17,5 m·MPa)
Adicionalmente, establece límites geométricos para componentes clave:
- Espesor máximo de pared de la carcasa: < 3 pulgadas
- Diámetro de perno inferior: < 4 pulgadas
¿Cómo está estructurada la norma TEMA?
TEMA está organizada en diez secciones principales, cada una dedicada a un aspecto específico del intercambiador de calor:
(N): Define la nomenclatura universal que permite una comunicación precisa.
(F): Establece tolerancias de fabricación para garantizar la calidad dimensional.
(G): Incluye definiciones, hojas de especificación, requisitos de documentación y condiciones operativas para cálculos térmicos.
(E): Brinda directrices prácticas para la instalación, puesta en marcha, mantenimiento y limpieza.
(RCB): Es el núcleo de la norma, donde se detallan los requisitos mecánicos específicos para las tres clases de servicio.
(V): Aborda la vibración inducida por el flujo, un fenómeno crítico que puede causar fallos prematuros en los tubos.
(T) y (P): Proporcionan las herramientas necesarias para el análisis térmico.
(D): Contiene información general útil como dimensiones de tuberías, bridas, calidades y factores de conversión.
(RGP): Ofrece recomendaciones adicionales (buenas prácticas) para mejorar el diseño.
Esta organización sistemática proporciona un marco completo para el diseño y la fabricación del intercambiador de tubo y carcasa, siendo la característica más distintiva y fundamental su sistema de clasificación (RCB):
¿Qué es la Norma TEMA R,C,B?
Abarca las clases de servicio de los intercambiadores de tubo y carcasa, según su aplicación y nivel de exigencia:
Clase R
Es la más exigente y robusta, diseñada para condiciones operativas severas asociadas a la industria petrolera y procesamientos relacionados, donde los altos costos de parada y los peligros inherentes justifican una inversión inicial mayor.
En esta clase, la norma especifica mayores espesores mínimos para placas de tubos y deflectores. Además, se requieren juntas de empaque confinadas, y juntas internas con empaques metálicos revestidos o macizos, todas a presiones de 300 psi (2068 kPa) o superiores.
Otra característica distintiva es el uso de anillos de retención de expansión de tipo hoja para las placas de tubos flotantes, y requisitos estrictos para el factor de corrosión (CA): 1/8 de pulgada (3,175 mm).
Es ideal para fluidos agresivos, altas temperaturas y altas presiones donde la fiabilidad es primordial.
Clase C
Es el servicio más ampliamente adoptado en aplicaciones industriales no críticas, como HVAC (calefacción, ventilación y aire acondicionado) y servicios de utilidad.
Permite espesores mínimos de componente (hasta 1/16 pulgada ≈ 1,59 mm) y, bajo condiciones controladas, el uso de juntas de empaque no confinadas.
Clase B
Se dirige a la industria química, y sus requisitos son similares a los de la Clase R, pero ligeramente menos estrictos, ofreciendo un equilibrio entre fiabilidad y costo.
Utiliza juntas de empaque confinadas y requiere empaques de metal para juntas a alta presión, pero sus límites (temperatura y presión) pueden variar.
La Clase B es adecuada para una amplia gama de aplicaciones químicas donde la fiabilidad es importante, pero no alcanza los niveles de severidad de una refinación.
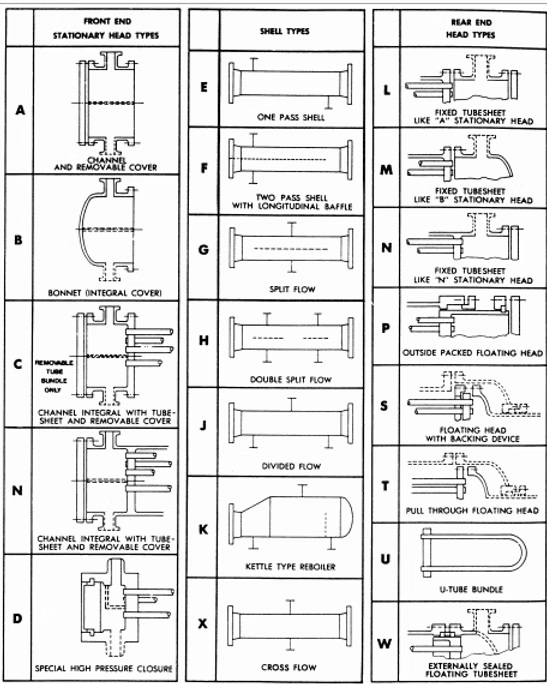
Un pilar central de la norma TEMA, que facilita la comunicación y especificación en la industria global, es su sistema de nomenclatura estandarizado y su tipología constructiva bien definida:
¿Qué significan las letras en la codificación de la norma TEMA?
El sistema de codificación alfanumérico de tres letras recopila la información de la norma de forma concisa y universal.
Cada letra en el código representa una elección clave sobre la construcción del intercambiador de calor, y permite a un ingeniero, fabricante u operador identificar su configuración física y capacidades inherentes.
Primera letra
La primera letra del código describe el tipo de cabezal frontal o canal, que es la parte donde entra y sale el fluido del lado de los tubos.
Las opciones disponibles definen cómo se accede al haz de tubos para su inspección y limpieza. Por ejemplo, el tipo «B» corresponde a un cabezal tipo Bonnet, que es una versión simplificada y económica del cabezal tipo Canal (A).
El cabezal tipo Bonnet tiene una tapa integrada, lo que lo hace fácil de remover, pero presenta dos puntos de sellado, lo que puede representar un mayor riesgo de fuga si no se instala correctamente.
Otros tipos de cabezal frontal incluyen el tipo «C», diseñado para manejar fluidos peligrosos ya que permite extraer el haz de tubos sin aflojar las conexiones de tubería del lado de los tubos, y el tipo «D», utilizado para servicios de muy alta presión (>150 bar).
Segunda letra
La segunda letra del código indica el tipo de carcasa, que dicta el patrón de flujo del fluido del lado de la carcasa. El tipo «E» es el más común y se utiliza para la mayoría de las aplicaciones de enfriamiento industrial; consta de una sola pasada de flujo cruzado.
El tipo «F» incorpora un baffle longitudinal, creando un flujo de contracorriente, lo que mejora la eficiencia de la transferencia de calor y permite aproximaciones de temperatura más cercanas.
Otros tipos de carcasa incluyen el «G» y «H» para reboilers horizontales termosifónicos, el «J» para reducir la caída de presión en servicios de cambio de fase, el «K» para reboilers tipo Caldera, y el «X» para servicios de baja presión como enfriadores de gas o condensadores bajo vacío.
Tercera letra
La tercera letra señala el tipo de cabezal trasero y determina si el haz de tubos puede ser extraído de la carcasa, una capacidad que tiene implicaciones profundas para el mantenimiento y la gestión de la dilatación térmica.
Aquí es donde se encuentran las dos grandes categorías de diseños: haces fijos y haces removibles.
Intercambiador de calor con haz fijo (Fixed Tube Sheet)
Tienen un cabezal trasero que mantiene una placa de tubos firmemente soldada a la carcasa. Los ejemplos más comunes de este tipo incluyen los modelos BEM (Bonnet Front, Shell E, Fixed Tubesheet Bonnet) y AEM (Channel with Removable Cover, Shell E, Fixed Tubesheet Bonnet).
Son ideales para servicios donde el fluido del lado de la carcasa es limpio y la diferencia de temperatura entre el fluido del lado de la carcasa y el del lado de los tubos es pequeña.
Intercambiador de calor con haz removible (Removable Bundle)
Ofrecen una solución para servicios con fluidos sucios y grandes diferencias de temperatura.
Dentro de esta categoría, hay diversas variantes:
Tipo U: Tubos doblados en forma de U, con una sola placa de tubos soldada a la carcasa, usada comúnmente en servicios de calentamiento de aceite, químicos y agua.
Flotante: Utiliza una placa de tubos flotante en un extremo para absorber la dilatación térmica, permitiendo la extracción completa del haz de tubos.
Existen varias sub-tipologías: (AET/BET), popular para condensadores de hidrocarburos, (AES/BES), ideal para aplicaciones que requieren frecuentes extracciones del haz de tubos, (AEW/BEW), que permite la limpieza del lado de la carcasa y (AEW/BEW), limitada a servicios no peligrosos y no tóxicos.
La elección del tipo TEMA correcto es una decisión estratégica multifactorial que impacta todo el ciclo de vida del activo.
Factores como el balance entre el costo inicial, la facilidad de mantenimiento, la capacidad de limpieza, la resistencia a la dilatación térmica y los límites de presión/temperatura del servicio deben ser evaluados antes de tomar una decisión informada.
¿Cómo aplicar la norma TEMA?
La aplicación exitosa de la norma TEMA requiere una comprensión profunda de las implicaciones de cada decisión de diseño. Ten en cuenta estos factores:
1. Determina la clase de servicio apropiada (R, C o B)
Si el intercambiador operará bajo altas presiones y temperaturas con fluidos corrosivos o inflamables, como en una unidad de craqueo catalítico en una refinería, la Clase R sería la opción lógica y segura.
Por otro lado, si el intercambiador será utilizado en un servicio de enfriamiento de agua de torre en una planta de alimentos, la Clase C sería suficiente y más rentable, ya que las condiciones operativas son benignas.
La Clase B representa un punto intermedio para la mayoría de las aplicaciones químicas estándar, donde se necesita una fiabilidad superior a la de la Clase C pero sin los requisitos extremos de la Clase R.
2. Selecciona el tipo de intercambiador (Código de tres letras)
Atiende las necesidades de mantenimiento y la gestión de la dilatación térmica.
Si ambos lados del intercambiador contienen fluidos sucios, un diseño con haz removible como un Tipo AES (Internal Split Ring Floating Head) o AET (Pull-Through Floating Head) sería casi indispensable, ya que permite el acceso a ambos lados para la limpieza.
Si el principal desafío es la dilatación térmica entre la carcasa y el haz de tubos, un diseño con haz flotante o tipo-U sería preferible a un diseño con haz fijo.
Te recomendamos el artículo: ¿Cómo elegir el intercambiador de calor ideal para tu industria?
Ilustremos con un ejemplo simple este proceso de selección:
Ejemplo práctico de la norma TEMA
Caso de estudio
Intercambiador de calor para un servicio de enfriamiento industrial.
Escenario
Una planta de producción requiere enfriar un flujo de aceite lubricante desde 80°C hasta 50°C. El refrigerante será agua de torre a 25°C, que saldrá del intercambiador a 35°C.
La presión de trabajo es moderada (alrededor de 10 bar en ambos lados). El aceite es relativamente limpio, pero el agua de torre contiene sedimentos que podrían causar incrustaciones a largo plazo. Se espera que el intercambiador necesite ser limpiado periódicamente.
Análisis y Selección
Clase de Servicio: Como la presión no es elevada, los fluidos no son particularmente corrosivos y no hay riesgo significativo de explosión, la Clase C es la opción más adecuada.
Asignación de fluidos: El agua de torre, que es más probable que se incruste, se asigna al lado de los tubos. El aceite lubricante, que es limpio, se asigna al lado de la carcasa. Esto facilita enormemente el mantenimiento futuro, ya que el lado de los tubos puede ser limpiado mecánicamente.
Tipo de Intercambiador: Dado que el lado de la carcasa no requiere limpieza mecánica frecuente, un diseño con haz fijo es una opción viable y económica. Sin embargo, dado que el lado de los tubos sí requerirá limpieza periódica, un diseño con acceso fácil al lado de los tubos es preferible.
Un diseño con cabezal tipo Bonnet (letra B en el código) sería una buena elección, ya que permite la retirada rápida de la cabeza frontal para acceder al haz de tubos
Respecto al tipo de carcasa, dependerá de la eficiencia térmica requerida. Para un servicio de enfriamiento general, un tipo E (una sola pasada) es el estándar y el más común.
Configuración Final
Basado en este análisis, un código de tres letras recomendable sería BEM. Esto significa:
B – Cabezal frontal tipo Bonnet: Acceso rápido al lado de los tubos.
E – Carcasa de una pasada: Flujo cruzado simple, adecuado para el servicio.
M – Cabezal trasero fijo con cubierta (Bonnet): Placa de tubos fija, pero con cubierta para acceso al lado de la carcasa si fuera necesario.
Dicho diseño BEM es económico, cumple con la Clase C, permite una limpieza mecánica conveniente del lado de los tubos y es adecuado para el servicio descrito.
Este ejemplo demuestra cómo la norma TEMA proporciona el marco conceptual y los requisitos técnicos para transformar una solicitud de proceso en una especificación de equipo concreta y fiable.
En SANDORA, contamos con un equipo técnico especializado que domina las normativas vigentes aplicables a intercambiadores de calor tipo tubo y carcasa (TEMA, ASME, API, entre otras), garantizando diseños, inspecciones y mantenimientos acordes a los más altos estándares de desempeño, seguridad y confiabilidad operacional.
Referencias
Tubular Exchanger Manufacturers Association [TEMA]. (2024). Standards of the Tubular Exchanger Manufacturers Association. https://tema.org/standards/




